电动闸阀是一种广泛应用于工业系统中的电动控制阀门。在使用电动闸阀时,经?;嵊龅浇酉呶侍猓忠虼擞跋焓褂?。本文将为读者介绍关于电动闸阀六根线怎么接线的详细步骤。首先,需要准备好必要的工具和材料,包括电动闸阀、接线端子、电缆、扎带、电缆剪、线钳、绝缘剥线钳等。确保在开始接线前,电源已关闭并断电。电动闸阀有六根线,分别为:电源正极(黄色)、电源负极(蓝色)、控制信号正极(红色)、控制信号负极(黑色)、电动闸阀行程开关(白色)、电动闸阀位置反馈开关(绿色)。正确接线可确保电动闸阀的顺利使用。

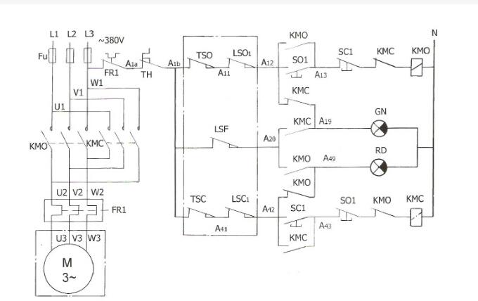
接接线就明: 1、2、3为220V电源输入端,其中1为白线是公共端,一般接零线,2为开控制输入,3为关控制输入,蓝线:电动阀关电源、红线:电动阀开电源(2,3通过一个开关再接入220V火线,不可同时得电,最好用转换开关,每次只能一个得电。)4、5、6为阀门位置反馈开关,()绿线:信号反馈共用端)其中5接反馈公共端,一般为(反馈电源任意一根即可),4在阀门开到位时接通5,给出一个阀门开到位的信号;6在阀门关到位的时候接通5,给出一个阀门关到位的信号。另外此反馈电动执行器不在电源输出,要在反馈回路接上一个电源,220V/DC24V。黑线:阀门开时输出信号电源(220V),黄线:阀门关时输出信号电源(220V)。
单线控制接线方法: 这种接线方法使用一根信号线来传递控制信号和电源供应。其原理是通过控制信号的正负极性来控制电动阀门的开关状态。一般情况下,正极性控制电动阀门打开,负极性控制电动阀门关闭。通过控制信号的正负极性的改变可以实现电动阀门的开关。这种接线方法简单,适用于控制信号幅值小的场景。 双线控制接线方法: 这种接线方法使用两根信号线来传递控制信号和电源供应。其中一根信号线用于传递控制信号,另一根信号线用于传递电源供应。通过控制信号的高低电平...

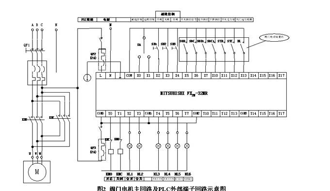
通过下面不同的接线图:
1、有源开关式,普通开关型带有源灯指示接线图
2、无源开关式,开关型无源触点型带反馈接线图
3、开度式电位计型,开关型带开度式接线图
4、智能调节式,输入输出4-20mA,智能调节型接线图
5、交流AC380V,带无源触点反馈,380V电源接线图
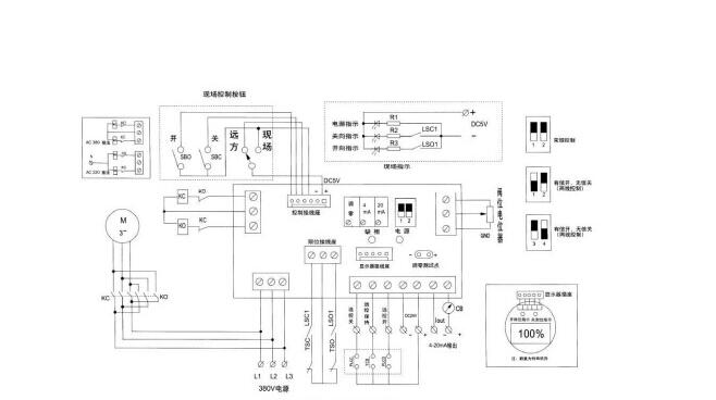
电动阀门智能手操器特点
1.提供现场控制可能。
2.指示灯指示开阀、关阀、阀全开、阀全关、事故、?;?、现场、远控等状者渗银态。
3.机壳采用标准的仪表机箱,体积小重量轻,便于安装在控制屏上。
4. 控制电首宴路采用直流低压控制,调试、操作安全,控制可靠,开度喊耐指示准确直观。
5.电动阀门出力矩(事故)或电机过电流、过热(?;ぃ┦北ň允?,便于及时排除故障(取决于电动装置的相关功能,不同生产厂家的阀门电动装置,可能不含电动机过热?;ぃ?br />

电动阀简单地说就是用电动执行器控制阀门,从而实现阀门的开和关。其可分为上下两部分,上半部分为电动执行器,下半部分为阀门。也可叫空调阀。原理:电动阀通常由电动执行机构和阀门连接起来,经过安装调试后成为电动阀。电动阀使用电能作为动力来接通电动执行机构驱动阀门,实现阀门的开关、调节动作。从而达到对管道介质的开关或是调节目的。电磁阀是电动阀的一个种类;是利用电磁线圈产生的磁场来拉动阀芯,从而改变阀体的通断,线圈断电,阀芯就依靠弹簧的压力退回。
接线方式:三线制电动阀有F/R/N三条线,F代表正向动作(或者open动作)控制线,R代表反向动作(或者close动作)控制线,N代表地线。